Проблемы с электрикой
-
bilbo
- Прописан на semerka.info
- Сообщения: 19029
- Зарегистрирован: Сб мар 16, 2013 6:53:20
- Модель авто: ВАЗ 21043, 1992; 1118, 2008
- Тип двигателя: Карбюраторный
- Откуда: Самарская область
- Благодарил (а): 4189 раз
- Поблагодарили: 1219 раз
Re: Проблемы с электрикой
Вынимаешь реле, смотришь сколько контактов. Вставляешь такое же. 
Чёрное это навесное реле, внутри почти тоже самое. Корпус другой.
Чёрное это навесное реле, внутри почти тоже самое. Корпус другой.
-
JaguarRUS
- Отец русского классиководства

- Сообщения: 1592
- Зарегистрирован: Вс мар 03, 2013 12:15:02
- Модель авто: ВАЗ 21074
- Тип двигателя: Карбюраторный
- Откуда: Санкт-Петербург
- Благодарил (а): 62 раза
- Поблагодарили: 37 раз
Re: Проблемы с электрикой
Поменял местами 3й и последний (черный) Ближний свет переключает с габаритов. А вот дальше-на дальний переключает как на габариты. Обратно вообще не переключает, все 3 положения назад (габариты). Если обратно щелкать..то все по новой-ближний-якобы дальний (габариты).
Кажеться забыл 4-е реле, отвечающее за дальний проверить. Местами менял между 4 и 5 тольк.
Скажите, если в блоке есть глючное реле, по идее, не влияющее на свет, то не может же такое происходить со светом?
Кажеться забыл 4-е реле, отвечающее за дальний проверить. Местами менял между 4 и 5 тольк.
Скажите, если в блоке есть глючное реле, по идее, не влияющее на свет, то не может же такое происходить со светом?
Последний раз редактировалось JaguarRUS Чт июн 19, 2014 14:43:25, всего редактировалось 2 раза.
-
vadimon
- Мега-классиковод

- Сообщения: 704
- Зарегистрирован: Вс июн 24, 2012 18:53:18
- Модель авто: ВАЗ-2107, 1,5 л., 1997 г.в., пробег неизвестен, но явно за 100 тыс., БСЗ, двигатель и ходовая - сток.
- Тип двигателя: Карбюраторный
- Откуда: Воронеж
- Благодарил (а): 19 раз
- Поблагодарили: 5 раз
Re: Проблемы с электрикой
Тем более, алюминиевое "ушко" на этом реле - съемное, его можно снять.bilbo писал(а):Чёрное это навесное реле, внутри почти тоже самое. Корпус другой.
-
bilbo
- Прописан на semerka.info
- Сообщения: 19029
- Зарегистрирован: Сб мар 16, 2013 6:53:20
- Модель авто: ВАЗ 21043, 1992; 1118, 2008
- Тип двигателя: Карбюраторный
- Откуда: Самарская область
- Благодарил (а): 4189 раз
- Поблагодарили: 1219 раз
Re: Проблемы с электрикой
Надо было 2 и 5 поменять.JaguarRUS писал(а):
Последний раз редактировалось bilbo Чт июн 19, 2014 14:53:17, всего редактировалось 2 раза.
-
JaguarRUS
- Отец русского классиководства

- Сообщения: 1592
- Зарегистрирован: Вс мар 03, 2013 12:15:02
- Модель авто: ВАЗ 21074
- Тип двигателя: Карбюраторный
- Откуда: Санкт-Петербург
- Благодарил (а): 62 раза
- Поблагодарили: 37 раз
Re: Проблемы с электрикой
bilbo ага, ушел проверять.bilbo писал(а):JaguarRUS писал(а):quote]
Надо было 3 и 4 поменять.
-
JaguarRUS
- Отец русского классиководства

- Сообщения: 1592
- Зарегистрирован: Вс мар 03, 2013 12:15:02
- Модель авто: ВАЗ 21074
- Тип двигателя: Карбюраторный
- Откуда: Санкт-Петербург
- Благодарил (а): 62 раза
- Поблагодарили: 37 раз
Re: Проблемы с электрикой
Менял и так и сяк. При замене 2 и 5го производилось нормальное переключение с дальнего на ближний. Сам факт переключения. Но при всех манипуляциях все равно дальнего света нет. У меня пока только вариант, купить парочку релешек и сменить 2 последних.bilbo писал(а):2 и 5 ещё попробуй.
В чм разница?
http://www.auto49.ru/index.php?option=c ... em&id=9345
и
http://www.auto49.ru/index.php?option=c ... m&id=80135
-
JaguarRUS
- Отец русского классиководства

- Сообщения: 1592
- Зарегистрирован: Вс мар 03, 2013 12:15:02
- Модель авто: ВАЗ 21074
- Тип двигателя: Карбюраторный
- Откуда: Санкт-Петербург
- Благодарил (а): 62 раза
- Поблагодарили: 37 раз
Re: Проблемы с электрикой
Не прокатило((
Заменил 2 последних. Дальний свет не пашет. Слышен какой-то щелчек в районе блока, при переключении на дальний.
JOKER2105 вот не проверял. Только зря скатался. Не удилюсь если еще и подрулевые менять, а они почти 700р стоят.
Заменил 2 последних. Дальний свет не пашет. Слышен какой-то щелчек в районе блока, при переключении на дальний.
JOKER2105 вот не проверял. Только зря скатался. Не удилюсь если еще и подрулевые менять, а они почти 700р стоят.
-
JOKER2105
- Отец русского классиководства

- Сообщения: 1993
- Зарегистрирован: Ср янв 16, 2013 21:11:06
- Модель авто: ЗАЗ 1103 "Славута"
- Тип двигателя: Инжекторный
- Откуда: Украина, г. Винница
- Благодарил (а): 149 раз
- Поблагодарили: 175 раз
Re: Проблемы с электрикой
JaguarRUS
Сделай вот что: выключи все потребители, вытяни ключ с замка зажигания, и поморгай дальним. Должен быть щелчок. Если его нет - неисправен подрулевой переключатель или проводка до блока предов. Если есть - неисправно реле или проводка после блока предов.
Сделай вот что: выключи все потребители, вытяни ключ с замка зажигания, и поморгай дальним. Должен быть щелчок. Если его нет - неисправен подрулевой переключатель или проводка до блока предов. Если есть - неисправно реле или проводка после блока предов.
-
JaguarRUS
- Отец русского классиководства

- Сообщения: 1592
- Зарегистрирован: Вс мар 03, 2013 12:15:02
- Модель авто: ВАЗ 21074
- Тип двигателя: Карбюраторный
- Откуда: Санкт-Петербург
- Благодарил (а): 62 раза
- Поблагодарили: 37 раз
Re: Проблемы с электрикой
Хм а все потребители это что? Часы тоже рубить? Ибо больше ничего у меня не ест.JOKER2105 писал(а):JaguarRUS
Сделай вот что: выключи все потребители, вытяни ключ с замка зажигания, и поморгай дальним. Должен быть щелчок. Если его нет - неисправен подрулевой переключатель или проводка до блока предов. Если есть - неисправно реле или проводка после блока предов.
Вятянуть ключ в смысле вытащить его?
Кстати я его даже и не втавляю, просто жму кнопку габаритов и дергаю лепесток. Может дальний потребляет больше мощности и включается только при заеденном двигателе?
Сегодня еще такая штука была но пропала:
При переключении с ближнего на дальний видно что свети как будто как габариты, но к ним добавляется очень тусклый свет дальника.
Последний раз редактировалось JaguarRUS Чт июн 19, 2014 17:03:11, всего редактировалось 1 раз.
-
JOKER2105
- Отец русского классиководства

- Сообщения: 1993
- Зарегистрирован: Ср янв 16, 2013 21:11:06
- Модель авто: ЗАЗ 1103 "Славута"
- Тип двигателя: Инжекторный
- Откуда: Украина, г. Винница
- Благодарил (а): 149 раз
- Поблагодарили: 175 раз
Re: Проблемы с электрикой
JaguarRUS писал(а):Часы тоже рубить?
JaguarRUS писал(а):Вятянуть ключ в смысле вытащить его?
Не надо жать кнопку, просто рычажок на себяJaguarRUS писал(а):просто жму кнопку габаритов и дергаю лепесток
JaguarRUS писал(а): Может дальний потребляет больше мощности и включается только при заеденном двигателе?
-
JaguarRUS
- Отец русского классиководства

- Сообщения: 1592
- Зарегистрирован: Вс мар 03, 2013 12:15:02
- Модель авто: ВАЗ 21074
- Тип двигателя: Карбюраторный
- Откуда: Санкт-Петербург
- Благодарил (а): 62 раза
- Поблагодарили: 37 раз
Re: Проблемы с электрикой
Свет моргает и реле щелкает
"Если есть - неисправно реле или проводка после блока предов."
А теперь веселье, как определить...ведь со всеми реле я поигрался. А все что связано со светом-заменено на новое.
"Если есть - неисправно реле или проводка после блока предов."
А теперь веселье, как определить...ведь со всеми реле я поигрался. А все что связано со светом-заменено на новое.
-
JOKER2105
- Отец русского классиководства

- Сообщения: 1993
- Зарегистрирован: Ср янв 16, 2013 21:11:06
- Модель авто: ЗАЗ 1103 "Славута"
- Тип двигателя: Инжекторный
- Откуда: Украина, г. Винница
- Благодарил (а): 149 раз
- Поблагодарили: 175 раз
Re: Проблемы с электрикой
Так что у тебя не работает?JaguarRUS писал(а):Свет моргает и реле щелкает
-
JaguarRUS
- Отец русского классиководства

- Сообщения: 1592
- Зарегистрирован: Вс мар 03, 2013 12:15:02
- Модель авто: ВАЗ 21074
- Тип двигателя: Карбюраторный
- Откуда: Санкт-Петербург
- Благодарил (а): 62 раза
- Поблагодарили: 37 раз
Re: Проблемы с электрикой
Дальний и не работает. Но когда моргаешь лепестком-работает) Хрень да?)JOKER2105 писал(а):Так что у тебя не работает?JaguarRUS писал(а):Свет моргает и реле щелкает
-
JOKER2105
- Отец русского классиководства

- Сообщения: 1993
- Зарегистрирован: Ср янв 16, 2013 21:11:06
- Модель авто: ЗАЗ 1103 "Славута"
- Тип двигателя: Инжекторный
- Откуда: Украина, г. Винница
- Благодарил (а): 149 раз
- Поблагодарили: 175 раз
Re: Проблемы с электрикой
JaguarRUS
Проблема 100 процентов в подрулевом переключателе, он у тебя скорее всего имеет 2 положения рычага света, так? Сними кожух рулевого вала, и посмотри, не перетерт/перебит ли зеленый провод...
Проблема 100 процентов в подрулевом переключателе, он у тебя скорее всего имеет 2 положения рычага света, так? Сними кожух рулевого вала, и посмотри, не перетерт/перебит ли зеленый провод...
-
JaguarRUS
- Отец русского классиководства

- Сообщения: 1592
- Зарегистрирован: Вс мар 03, 2013 12:15:02
- Модель авто: ВАЗ 21074
- Тип двигателя: Карбюраторный
- Откуда: Санкт-Петербург
- Благодарил (а): 62 раза
- Поблагодарили: 37 раз
Re: Проблемы с электрикой
Дельный совет. 2 положения ты прав.JOKER2105 писал(а):JaguarRUS
Проблема 100 процентов в подрулевом переключателе, он у тебя скорее всего имеет 2 положения рычага света, так? Сними кожух рулевого вала, и посмотри, не перетерт/перебит ли зеленый провод...
-
bilbo
- Прописан на semerka.info
- Сообщения: 19029
- Зарегистрирован: Сб мар 16, 2013 6:53:20
- Модель авто: ВАЗ 21043, 1992; 1118, 2008
- Тип двигателя: Карбюраторный
- Откуда: Самарская область
- Благодарил (а): 4189 раз
- Поблагодарили: 1219 раз
Re: Проблемы с электрикой
JOKER2105 писал(а):JaguarRUS
Проблема 100 процентов в подрулевом переключателе, он у тебя скорее всего имеет 2 положения рычага света...
А кнопка на две позиции?JaguarRUS писал(а):Дельный совет. 2 положения ты прав.
Как так?JaguarRUS писал(а):Ближний свет переключает с габаритов. А вот дальше-на дальний переключает как на габариты. Обратно вообще не переключает, все 3 положения назад (габариты). Если обратно щелкать..то все по новой-ближний-якобы дальний (габариты).
-
четвёрковод
- Модератор

- Сообщения: 14746
- Зарегистрирован: Пт янв 01, 2010 1:32:37
- Модель авто: при.лада
- Тип двигателя: Инжекторный
- Откуда: 57
- Благодарил (а): 214 раз
- Поблагодарили: 1435 раз
Re: Проблемы с электрикой
Удивительна способность блудить меж двух сосен при этом ещё и углы находить в этом пространстве.
Такой сумбур в описании проблемы, сам поди не понимает потом что написал.
Ладно, это мысли в слух, по делу предложил бы вот что.
Упрощаем всё до предела с целью выяснить, есть ли всё же дальний или нет.
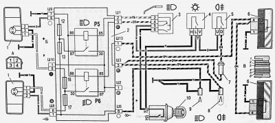
Вот схема Смотрим, видим:
реле 5 - дальний свет фар, соответственно 12 и 13 предохранители каждый на свою фару, нить дальнего.
и
реле 6 - ближний свет фар, соответственно 16 и 17 предохранители каждый на свою нить ближнего.
Ищем мы дальний а значит вынимаем из блока что Игорь?, вынимаем 16 и 17 предохранители и до кучи реле Р6, тем самым исключаем все посторонние щелчки реле и возможные цепи подпитки.
Смотрим теперь моргает ли дальним И проверяем дальний же в его рабочем штатном режиме., в то же время слушаем есть ли сработка реле фар если к примеру фары работать в каком то режиме не станут.
Такой сумбур в описании проблемы, сам поди не понимает потом что написал.
Ладно, это мысли в слух, по делу предложил бы вот что.
Упрощаем всё до предела с целью выяснить, есть ли всё же дальний или нет.
Вот схема Смотрим, видим:
реле 5 - дальний свет фар, соответственно 12 и 13 предохранители каждый на свою фару, нить дальнего.
и
реле 6 - ближний свет фар, соответственно 16 и 17 предохранители каждый на свою нить ближнего.
Ищем мы дальний а значит вынимаем из блока что Игорь?, вынимаем 16 и 17 предохранители и до кучи реле Р6, тем самым исключаем все посторонние щелчки реле и возможные цепи подпитки.
Смотрим теперь моргает ли дальним И проверяем дальний же в его рабочем штатном режиме., в то же время слушаем есть ли сработка реле фар если к примеру фары работать в каком то режиме не станут.
У вас нет необходимых прав для просмотра вложений в этом сообщении.