Только беда, если дворники поднять и пробовать, то из-за того что в реле не реализована цепь торможения они начинают без остановки молотить
Доработка стеклоочистителя, регулировка паузы между взмахами
- Meart
- Коренной форумчанин :)
- Сообщения: 3046
- Зарегистрирован: Чт июл 05, 2012 13:00:16
- Модель авто: Шнивка и Ларгус
- Тип двигателя: Инжекторный
- Откуда: г.Ахтубинск
- Благодарил (а): 352 раза
- Поблагодарили: 194 раза
Re: Доработка стеклоочистителя, регулировка паузы между взма
Классная доработка! У меня реле на NE555 (РС514) на зарядку стоит 2,7к на разряд стояло 33к. поставил 15к постоянный и 150к переменник. Пауза от секунды до секунд 20-30. Супер
Только беда, если дворники поднять и пробовать, то из-за того что в реле не реализована цепь торможения они начинают без остановки молотить
, но на мокром стекле встают пока нормально, только на пару сантиметров выше нейтрального положения. Желтый провод вообще не используется, хотя в релюшке присутствуют нормально замкнутые контакты, но им даже ножки откусил, не припаяться... 
Только беда, если дворники поднять и пробовать, то из-за того что в реле не реализована цепь торможения они начинают без остановки молотить
- Forest
- Ученик

- Сообщения: 9
- Зарегистрирован: Пт дек 30, 2011 23:22:53
- Модель авто: Ваз-21043
- Тип двигателя: Карбюраторный
- Откуда: г.Николаев
- Благодарил (а): 1 раз
Re: Доработка стеклоочистителя, регулировка паузы между взма
Meart, выложите здесь в теме качественные фотки верха и низа платы вашего реле на NE555. Чтобы всё чётко было видно, дорожки, детали, провода....Meart писал(а): У меня реле на NE555 (РС514)
Буду очень признателен.
- олежек
- Прописан на semerka.info
- Сообщения: 14347
- Зарегистрирован: Вт окт 21, 2008 7:43:05
- Модель авто: ваз 217030 (люкс), ваз 21074-20 инж. (теперь у отца, почти со всеми доработками).
- Тип двигателя: Инжекторный
- Откуда: г. Таганрог
- Благодарил (а): 386 раз
- Поблагодарили: 844 раза
Re: Доработка стеклоочистителя, регулировка паузы между взма
можно реализовать тут я выкладывал где то в начале темы статья, там описана схема дворников, исходя из неё можно торможение реализовать точно так же.Meart писал(а):цепь торможения они начинают без остановки молотить
- Meart
- Коренной форумчанин :)
- Сообщения: 3046
- Зарегистрирован: Чт июл 05, 2012 13:00:16
- Модель авто: Шнивка и Ларгус
- Тип двигателя: Инжекторный
- Откуда: г.Ахтубинск
- Благодарил (а): 352 раза
- Поблагодарили: 194 раза
Re: Доработка стеклоочистителя, регулировка паузы между взма
С качеством туговато, но вроде видно. Суть проста, если на NE555, то надо найти 7мую ногу, к ней будут идти два резистора. Нам нужен, тот что номиналом побольше. У меня один 2,7к (маркировка 272 его видно в петле провода) второй был 33к (333 маркировкой). Сейчас стоит 15к и потенциометр 150К, пауза от секунды и до 20 сек гдето.Forest писал(а):качественные фотки верха и низа платы
Да тут пару страниц назад кто-то выкладывал отличную схему устройства дворников. Судя по ней мне надо найти релюшку с одной парой нормально замкнутых, одной парой разомкнутых...олежек писал(а):можно реализовать тут я выкладывал где то в начале темы статья
- олежек
- Прописан на semerka.info
- Сообщения: 14347
- Зарегистрирован: Вт окт 21, 2008 7:43:05
- Модель авто: ваз 217030 (люкс), ваз 21074-20 инж. (теперь у отца, почти со всеми доработками).
- Тип двигателя: Инжекторный
- Откуда: г. Таганрог
- Благодарил (а): 386 раз
- Поблагодарили: 844 раза
Re: Доработка стеклоочистителя, регулировка паузы между взма
не понял для чего????Meart писал(а):Да тут пару страниц назад кто-то выкладывал отличную схему устройства дворников. Судя по ней мне надо найти релюшку с одной парой нормально замкнутых, одной парой разомкнутых...
- Meart
- Коренной форумчанин :)
- Сообщения: 3046
- Зарегистрирован: Чт июл 05, 2012 13:00:16
- Модель авто: Шнивка и Ларгус
- Тип двигателя: Инжекторный
- Откуда: г.Ахтубинск
- Благодарил (а): 352 раза
- Поблагодарили: 194 раза
Re: Доработка стеклоочистителя, регулировка паузы между взма
олежек
Ну по схеме биметалла. былый и желтый нормально замкнуты, серый и красный нормально разомкнуты.
Или я где-то ошибаюсь?

Ну по схеме биметалла. былый и желтый нормально замкнуты, серый и красный нормально разомкнуты.
Или я где-то ошибаюсь?

- олежек
- Прописан на semerka.info
- Сообщения: 14347
- Зарегистрирован: Вт окт 21, 2008 7:43:05
- Модель авто: ваз 217030 (люкс), ваз 21074-20 инж. (теперь у отца, почти со всеми доработками).
- Тип двигателя: Инжекторный
- Откуда: г. Таганрог
- Благодарил (а): 386 раз
- Поблагодарили: 844 раза
Re: Доработка стеклоочистителя, регулировка паузы между взма
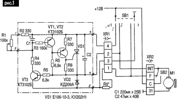
не понимаю все же для чего реле, вот в приведенной ссылке отличная простая для понимания схема, из неё видно что нагрузочное сопротивление R9, а именно оно выполняет роль тормоза, подключено к контактам 1,3 колодки штатного реле, во всех переделываемых или самопальных реле необходимо сделать так же, по этой схеме видно так же что в парковке мотор наезжает на паковочные контакты тем самым сажая себя через сопротивление на массу.
- Meart
- Коренной форумчанин :)
- Сообщения: 3046
- Зарегистрирован: Чт июл 05, 2012 13:00:16
- Модель авто: Шнивка и Ларгус
- Тип двигателя: Инжекторный
- Откуда: г.Ахтубинск
- Благодарил (а): 352 раза
- Поблагодарили: 194 раза
Re: Доработка стеклоочистителя, регулировка паузы между взма
олежек
В приведенной Вами схеме, в стартовый момент мотора в прерывистом режиме, ток идет как через мотор, так и через резистор на массу... И так контакты в редукторе и подрулевом не ахти, еще и дополнительный ток, и как раз в стартовый момент момент мотора когда и он развивает большое потребление. А на относительно свежих машинах контактные пятаки идут медные
Да и так ли это сложно чтоли, запаять другое реле?... (хотя наверное сложность найти подходящее
)
В приведенной Вами схеме, в стартовый момент мотора в прерывистом режиме, ток идет как через мотор, так и через резистор на массу... И так контакты в редукторе и подрулевом не ахти, еще и дополнительный ток, и как раз в стартовый момент момент мотора когда и он развивает большое потребление. А на относительно свежих машинах контактные пятаки идут медные
Да и так ли это сложно чтоли, запаять другое реле?... (хотя наверное сложность найти подходящее
- олежек
- Прописан на semerka.info
- Сообщения: 14347
- Зарегистрирован: Вт окт 21, 2008 7:43:05
- Модель авто: ваз 217030 (люкс), ваз 21074-20 инж. (теперь у отца, почти со всеми доработками).
- Тип двигателя: Инжекторный
- Откуда: г. Таганрог
- Благодарил (а): 386 раз
- Поблагодарили: 844 раза
Re: Доработка стеклоочистителя, регулировка паузы между взма
это очень кратковременно, и с чего контакты не ахти???? моторы и под рулевые переключатели ходят достаточно долго без подгорания, не такие уж там и большие токи, и уж точно нагрузочное сопротивление вносит минимальный "вклад" в убивание контактов, я Вам скажу больше, такой принцип торможения заложен во многих механизмах, будь то электрический подъемный кран (стоят специальные нагрузочные сопротивления, которые кроме тепла ни какой полезной работы не выполняют), или электровоз (который при рекуперации отдает вырабатываемое электри-во обратно в сеть), и ни чего как то контакторы на них живут не жалуются!!Meart писал(а):В приведенной Вами схеме, в стартовый момент мотора в прерывистом режиме, ток идет как через мотор, так и через резистор на массу... И так контакты в редукторе и подрулевом не ахти, еще и дополнительный ток, и как раз в стартовый момент момент мотора когда и он развивает большое потребление.
а какие же они должны быть???? пока ни чего лучше меди для изготовления проводов и контактов не придумали, разве что золото!!! но кто готов платить за "золотое" реле????Meart писал(а): А на относительно свежих машинах контактные пятаки идут медные
- Meart
- Коренной форумчанин :)
- Сообщения: 3046
- Зарегистрирован: Чт июл 05, 2012 13:00:16
- Модель авто: Шнивка и Ларгус
- Тип двигателя: Инжекторный
- Откуда: г.Ахтубинск
- Благодарил (а): 352 раза
- Поблагодарили: 194 раза
Re: Доработка стеклоочистителя, регулировка паузы между взма
пока ни чего лучше меди для изготовления проводов и контактов не придумали, разве что золото!!!
вообщето придумали, и очень давно.
у серебра удельная проводимость лучше чем у меди. только вот серебро подороже будет. во всех хороших реле, где расчитано на долгую жизнь контактов стоят серебряные пятаки. и даже в тех же жигулях 80х годов, пятаки в контактах замка зажигания и подрулевых переключателях были серебрянными...
А вот золото, кстати, как раз проводит ток хуже меди. и используется оно в электронике не как проводник, а как покрытие, так как золотые контакты практически не окисляются.
Золотой проводки поэтому не бывает. Бывает только позолоченная. А вот серебряная вполне бывает, используется в ответственных цепях в авиационной и ракетной технике.
Если в чем-то ошибаюсь, пуду признателен если поправите.
Ну а касательно резистора.. я радиолюбитель и у меня бзик видать... хочется, чтобы было лучше и эффективней.
вообщето придумали, и очень давно.
у серебра удельная проводимость лучше чем у меди. только вот серебро подороже будет. во всех хороших реле, где расчитано на долгую жизнь контактов стоят серебряные пятаки. и даже в тех же жигулях 80х годов, пятаки в контактах замка зажигания и подрулевых переключателях были серебрянными...
А вот золото, кстати, как раз проводит ток хуже меди. и используется оно в электронике не как проводник, а как покрытие, так как золотые контакты практически не окисляются.
Золотой проводки поэтому не бывает. Бывает только позолоченная. А вот серебряная вполне бывает, используется в ответственных цепях в авиационной и ракетной технике.
Если в чем-то ошибаюсь, пуду признателен если поправите.
Ну а касательно резистора.. я радиолюбитель и у меня бзик видать... хочется, чтобы было лучше и эффективней.
- олежек
- Прописан на semerka.info
- Сообщения: 14347
- Зарегистрирован: Вт окт 21, 2008 7:43:05
- Модель авто: ваз 217030 (люкс), ваз 21074-20 инж. (теперь у отца, почти со всеми доработками).
- Тип двигателя: Инжекторный
- Откуда: г. Таганрог
- Благодарил (а): 386 раз
- Поблагодарили: 844 раза
Re: Доработка стеклоочистителя, регулировка паузы между взма
да пожалуй соглашусь как то на счет серебра не вспомнилMeart писал(а):у серебра удельная проводимость лучше чем у меди. только вот серебро подороже будет. во всех хороших реле, где расчитано на долгую жизнь контактов стоят серебряные пятаки. и даже в тех же жигулях 80х годов, пятаки в контактах замка зажигания и подрулевых переключателях были серебрянными...
А вот золото, кстати, как раз проводит ток хуже меди. и используется оно в электронике не как проводник, а как покрытие, так как золотые контакты практически не окисляются.
Золотой проводки поэтому не бывает. Бывает только позолоченная. А вот серебряная вполне бывает, используется в ответственных цепях в авиационной и ракетной технике.
Если в чем-то ошибаюсь, пуду признателен если поправите.
ну а куда тут еще можно эффективнее?? есть же принципы разумности, это же не самолет!, все не возможно сделать обсолютно надежным, да и за частую не нужно, тем более в таком узле.Meart писал(а):Ну а касательно резистора.. я радиолюбитель и у меня бзик видать... хочется, чтобы было лучше и эффективней.
- Meart
- Коренной форумчанин :)
- Сообщения: 3046
- Зарегистрирован: Чт июл 05, 2012 13:00:16
- Модель авто: Шнивка и Ларгус
- Тип двигателя: Инжекторный
- Откуда: г.Ахтубинск
- Благодарил (а): 352 раза
- Поблагодарили: 194 раза
Re: Доработка стеклоочистителя, регулировка паузы между взма
Помню как ехал с братом на его первой машине (8ке), не работали дворники, и каждые 5ть минут останавливались протирать стекло. Думаю он не согласиться, что дворники не должны быть надежнымиолежек писал(а):все не возможно сделать обсолютно надежным, да и за частую не нужно, тем более в таком узле.
Ну в общем, "на вкус все фломастеры разные". Останемся при своих мнениях
Вернемся к теме.
Ставил 500к переменник - широкий диапазон, низкая точность. Поставил 150к, маловат интервал регулировки. И в голове зародилась такая мысль, а если поставить два переменника? Один побольше для грубой регулировки, другой поменьше для тонкой. Их даже не обязательно вместе крутить.
Идет к примеру нормальный дождик - точным ставишь себе паузу в 2-2,35-3 секунды (ну в общем так чтобы было зашибись);
моросит какаято гадость - крутишь грубым там то уже, что 35 сек задержка, что 40 сек особой роли не играет.
- Forest
- Ученик

- Сообщения: 9
- Зарегистрирован: Пт дек 30, 2011 23:22:53
- Модель авто: Ваз-21043
- Тип двигателя: Карбюраторный
- Откуда: г.Николаев
- Благодарил (а): 1 раз
Re: Доработка стеклоочистителя, регулировка паузы между взма
Собирал эту схему. Тиристор переваривает только совдеповский 202 или 201. импортные только TYN, остальные импортные- ВТ и пр. не работают в ней.олежек писал(а):не понимаю все же для чего реле, вот в приведенной ссылке отличная простая для понимания схема, из неё видно что нагрузочное сопротивление R9, а именно оно выполняет роль тормоза, подключено к контактам 1,3 колодки штатного реле, во всех переделываемых или самопальных реле необходимо сделать так же, по этой схеме видно так же что в парковке мотор наезжает на паковочные контакты тем самым сажая себя через сопротивление на массу.
Резистор R9 жутко греется до черноты, не спасал и 2хватник. Проблему решил установкой электролита от 1 до 5мкФ, минусом влево, или неполярник на 1мкФ.
Также именно эта схема жутко чувствительна по самоостанову к контактам латуни в моторедукторе. На одной машине работет у соседей на 2103 не захотела пока не разобрали редуктор и не зашкурили всё. Потом у соседей работала всегда и везде у меня в дождь глючила и сбоила, пришлось тоже разбирать и чистить.
Доверия к ней мало- нестабильна. На NE555 то что нужно, только схемку бы срисовать точно.
Качество фоток хреновое. Нужно нормальным цифровиком резко клацнуть всю плату без вспышки на столе при дневном освещении из окна.
И на том спасибо.
- Forest
- Ученик

- Сообщения: 9
- Зарегистрирован: Пт дек 30, 2011 23:22:53
- Модель авто: Ваз-21043
- Тип двигателя: Карбюраторный
- Откуда: г.Николаев
- Благодарил (а): 1 раз
Re: Доработка стеклоочистителя, регулировка паузы между взма
Забыл, там верхних два транзистора VT1 VT2=КТ3107.
- Forest
- Ученик

- Сообщения: 9
- Зарегистрирован: Пт дек 30, 2011 23:22:53
- Модель авто: Ваз-21043
- Тип двигателя: Карбюраторный
- Откуда: г.Николаев
- Благодарил (а): 1 раз
Re: Доработка стеклоочистителя, регулировка паузы между взма
Откопал ещё схемку.
Пока не собирал её, занят другим.
Пока не собирал её, занят другим.
- аматор1
- Мега-Гуру Классики

- Сообщения: 1228
- Зарегистрирован: Ср мар 21, 2012 20:28:45
- Модель авто: 2105, а остальное вам надо?
- Тип двигателя: Карбюраторный
- Откуда: Полтава
- Благодарил (а): 25 раз
- Поблагодарили: 77 раз
Re: Доработка стеклоочистителя, регулировка паузы между взма
Я их уже штук 10 собрал друзьям и всё гуд!Forest писал(а): Собирал эту схему. Тиристор переваривает только совдеповский 202 или 201. импортные только TYN, остальные импортные- ВТ и пр. не работают в ней.
Резистор R9 жутко греется до черноты, не спасал и 2хватник. Проблему решил установкой электролита от 1 до 5мкФ, минусом влево, или неполярник на 1мкФ.
Также именно эта схема жутко чувствительна по самоостанову к контактам латуни в моторедукторе.
А про контакты в оригинале статьи так и указано - должны быть чистыми и резистор там советуют на 10 Вт (ПЭВ-10).
-
dimurik
- Ученик

- Сообщения: 6
- Зарегистрирован: Вт апр 17, 2012 15:07:19
- Модель авто: ВАЗ 21074
- Тип двигателя: Карбюраторный
Re: Доработка стеклоочистителя, регулировка паузы между взма
Прошу помощи с доработкой.
Просмотрел всю тему, уже было похожее реле, но у меня не получилось переделать: менял резистор, отмеченный кружком на переменный 150кОм и выше. Пауза всегда была примерно 8 сек.
Кроме того появилась ещё проблема - паяльник с широким жалом, поэтому паять не удобно. Случайно капнул припоем на соседние контакты. Вроде всё зачистил, но теперь дворники молотят без остановки



Просмотрел всю тему, уже было похожее реле, но у меня не получилось переделать: менял резистор, отмеченный кружком на переменный 150кОм и выше. Пауза всегда была примерно 8 сек.
Кроме того появилась ещё проблема - паяльник с широким жалом, поэтому паять не удобно. Случайно капнул припоем на соседние контакты. Вроде всё зачистил, но теперь дворники молотят без остановки



-
BORODA
- Модератор

- Сообщения: 2851
- Зарегистрирован: Ср июл 28, 2010 17:22:14
- Модель авто: ВАЗ 2107 (Электропакет)
- Тип двигателя: Инжекторный
- Откуда: Сыктывкар
- Благодарил (а): 103 раза
- Поблагодарили: 371 раз
Re: Доработка стеклоочистителя, регулировка паузы между взма
dimurik
Транзистор сгорел, или проглядел что-то.
Транзистор сгорел, или проглядел что-то.
-
dimurik
- Ученик

- Сообщения: 6
- Зарегистрирован: Вт апр 17, 2012 15:07:19
- Модель авто: ВАЗ 21074
- Тип двигателя: Карбюраторный
Re: Доработка стеклоочистителя, регулировка паузы между взма
Который? И как это проверить?BORODA писал(а):dimurik
Транзистор сгорел, или проглядел что-то.
- олежек
- Прописан на semerka.info
- Сообщения: 14347
- Зарегистрирован: Вт окт 21, 2008 7:43:05
- Модель авто: ваз 217030 (люкс), ваз 21074-20 инж. (теперь у отца, почти со всеми доработками).
- Тип двигателя: Инжекторный
- Откуда: г. Таганрог
- Благодарил (а): 386 раз
- Поблагодарили: 844 раза
Re: Доработка стеклоочистителя, регулировка паузы между взма
чет не понял к чему ты??? по первой схеме все возможно, но подобную собирал у отца на шестерке много лет работало, но я в основном привожу её не в качестве схемы для сборки. а в качестве подробного и правильно описания работы классического реле чего во многих источниках нет, а это не мало важно! схема же на НЕ-ке значительно лучше спору нет, сейчас в семерке у отца именно она и работает, что за фото хочеш увидеть?? я делал навесным монтажем.Forest писал(а):Собирал эту схему. Тиристор переваривает только совдеповский 202 или 201. импортные только TYN, остальные импортные- ВТ и пр. не работают в ней.
Резистор R9 жутко греется до черноты, не спасал и 2хватник. Проблему решил установкой электролита от 1 до 5мкФ, минусом влево, или неполярник на 1мкФ.
Также именно эта схема жутко чувствительна по самоостанову к контактам латуни в моторедукторе. На одной машине работет у соседей на 2103 не захотела пока не разобрали редуктор и не зашкурили всё. Потом у соседей работала всегда и везде у меня в дождь глючила и сбоила, пришлось тоже разбирать и чистить.
Доверия к ней мало- нестабильна. На NE555 то что нужно, только схемку бы срисовать точно.
Качество фоток хреновое. Нужно нормальным цифровиком резко клацнуть всю плату без вспышки на столе при дневном освещении из окна.
И на том спасибо.
-
BORODA
- Модератор

- Сообщения: 2851
- Зарегистрирован: Ср июл 28, 2010 17:22:14
- Модель авто: ВАЗ 2107 (Электропакет)
- Тип двигателя: Инжекторный
- Откуда: Сыктывкар
- Благодарил (а): 103 раза
- Поблагодарили: 371 раз
Re: Доработка стеклоочистителя, регулировка паузы между взма
Их всего там два.dimurik писал(а):Который?
Мультиметром.dimurik писал(а): как это проверить
-
BORODA
- Модератор

- Сообщения: 2851
- Зарегистрирован: Ср июл 28, 2010 17:22:14
- Модель авто: ВАЗ 2107 (Электропакет)
- Тип двигателя: Инжекторный
- Откуда: Сыктывкар
- Благодарил (а): 103 раза
- Поблагодарили: 371 раз
Re: Доработка стеклоочистителя, регулировка паузы между взма
Абсолютно согласен. Правильно собранная схема работает сразу, ничего в ней не греется.олежек писал(а): я в основном привожу её не в качестве схемы для сборки. а в качестве подробного и правильно описания работы классического реле чего во многих источниках нет, а это не мало важно!
- byran
- Отец русского классиководства

- Сообщения: 2931
- Зарегистрирован: Сб июл 11, 2009 6:21:12
- Модель авто: 2107 90 г.в был, Opel Vivaro 1,9 cdti стал...+ ВАЗ 2101 1976г.в. для души))
- Тип двигателя: Карбюраторный
- Откуда: Львов, Броды
- Благодарил (а): 93 раза
- Поблагодарили: 88 раз
- Контактная информация:
Re: Доработка стеклоочистителя, регулировка паузы между взма
Други помогите, в резисторах я не силен, потому есть вот такой резистор переменный, подойдет ли он для данной доработки?
и еще один есть М22Ф!
и еще один есть М22Ф!
- Meart
- Коренной форумчанин :)
- Сообщения: 3046
- Зарегистрирован: Чт июл 05, 2012 13:00:16
- Модель авто: Шнивка и Ларгус
- Тип двигателя: Инжекторный
- Откуда: г.Ахтубинск
- Благодарил (а): 352 раза
- Поблагодарили: 194 раза
Re: Доработка стеклоочистителя, регулировка паузы между взма
буква в маркировке идет вместо запятой.
у тебя на фото К47 - это 0,47 КОм т.е. 470 Ом. не подойдет.
М22 - это 0,22 МОм т.е. 220 КОм - этот подойдет.
Хотя смотря какая там электрика.
У меня на 555 таймере, стоит толи 150 КОм толи 220 КОм. регулируется до секунд 20ти, мне хватает. пробовал ставить 470 Ком, паузу можно большую поставить, но точность регулировки никакая.
у тебя на фото К47 - это 0,47 КОм т.е. 470 Ом. не подойдет.
М22 - это 0,22 МОм т.е. 220 КОм - этот подойдет.
Хотя смотря какая там электрика.
У меня на 555 таймере, стоит толи 150 КОм толи 220 КОм. регулируется до секунд 20ти, мне хватает. пробовал ставить 470 Ком, паузу можно большую поставить, но точность регулировки никакая.
- byran
- Отец русского классиководства

- Сообщения: 2931
- Зарегистрирован: Сб июл 11, 2009 6:21:12
- Модель авто: 2107 90 г.в был, Opel Vivaro 1,9 cdti стал...+ ВАЗ 2101 1976г.в. для души))
- Тип двигателя: Карбюраторный
- Откуда: Львов, Броды
- Благодарил (а): 93 раза
- Поблагодарили: 88 раз
- Контактная информация:
Re: Доработка стеклоочистителя, регулировка паузы между взма
спасибо, ето радует что подходит. А что там на счет електрики? на м22 тоже пишет А-0,5Вт не годится в авто? ето от старого при старого телевизора!Meart писал(а):М22 - это 0,22 МОм т.е. 220 КОм - этот подойдет.
Хотя смотря какая там электрика.
Кто сейчас на конференции
Сейчас этот форум просматривают: нет зарегистрированных пользователей и 15 гостей