
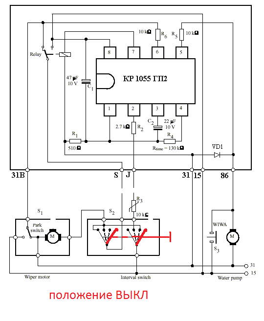
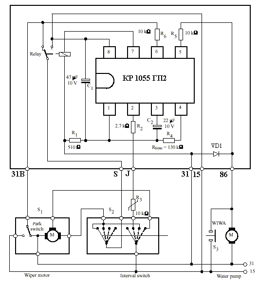
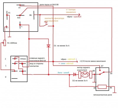
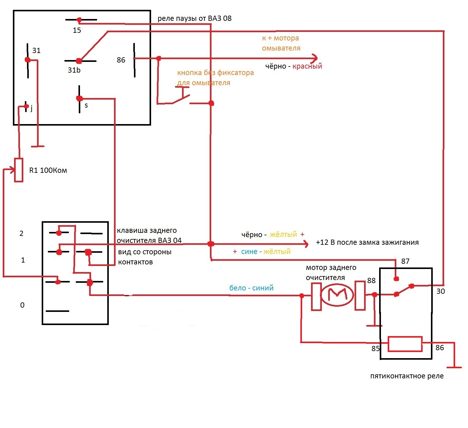
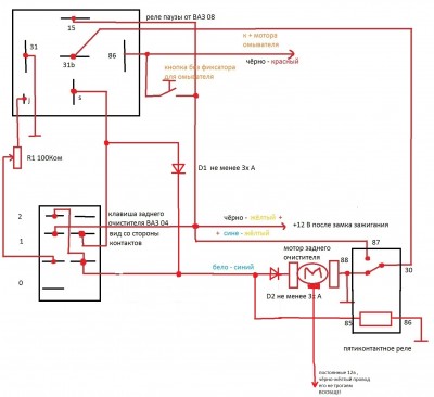
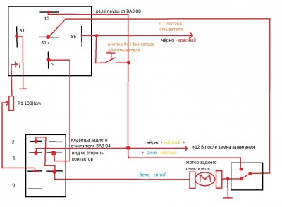
возникла у меня заморочка по схеме,с реле паузы будет 2 режима точ такие же как на стеклоочистителе лобового стекла,эти 2 режима можно переключать через штатную клавишу заднего стеклоочистителя ( на которой есть 3 положения : выкл,1 и 2 ) а на омыватель заднего стекла можно прилепить отдельную кнопочку ( с этим всё просто будет
при положении выкл,при включеном реле паузы,и напрямую ( когда дворники без остановки чистят ) , если кто сможет помоч,буду очень благодарен( так бы сам разобрался,но нет под рукой подрулевых чтоб их разобрать и посмотреть какие контекты куда замыкаются )



