А на шланг глянь?Остальное сказали....Alex** писал(а):Вот не надо так категорично...zombie177rus писал(а):Это не термостат
На приборы-то его глянь. Он летом как паровоз ездить будет.
Вопросы знатокам.
-
zombie177rus
- Вечная Память!

- Сообщения: 12668
- Зарегистрирован: Чт окт 27, 2011 13:50:40
- Модель авто: ВАЗ2107,много не сток
- Тип двигателя: Инжекторный
- Откуда: Москва
- Благодарил (а): 90 раз
- Поблагодарили: 1275 раз
Re: Вопросы знатокам.
- Вованн
- Прописан на semerka.info
- Сообщения: 7081
- Зарегистрирован: Чт мар 03, 2011 21:16:06
- Модель авто: Шевроле Нива
- Тип двигателя: Инжекторный
- Откуда: Россия
- Благодарил (а): 395 раз
- Поблагодарили: 242 раза
- Контактная информация:
Re: Вопросы знатокам.
Опять пробку менять
это уже третья. Две пропускали, эта лузаровская единственная нормальная. Была. 
- Alex**
- Коренной форумчанин :)
- Сообщения: 3157
- Зарегистрирован: Ср авг 17, 2011 16:51:50
- Модель авто: ВАЗ-21074 , 99 г.в.дв.1.6, МКПП-5, БСЗ ,карб.Озон-2105, мурена , тон. круг., эл.замок багажника,евроручки Тюн-Авто
- Тип двигателя: Карбюраторный
- Откуда: 52 rus Г.Урень
- Благодарил (а): 152 раза
- Поблагодарили: 175 раз
Re: Вопросы знатокам.
Чё-то тут не то...zombie177rus писал(а):А на шланг глянь
Его по идее раздуть должно... Или я чё-то не понимаю?Вованн писал(а):После нагрева сильно втянулся верхний патрубок термостата.
- гость
- Прописан на semerka.info
- Сообщения: 33880
- Зарегистрирован: Ср июн 23, 2010 14:17:24
- Модель авто: сьомака з Британських Віргінських островів
- Тип двигателя: Карбюраторный
- Откуда: нынешняя столица UA, а родом - из первой
- Благодарил (а): 2189 раз
- Поблагодарили: 2287 раз
Re: Вопросы знатокам.
Смотрел лузаровские пробки, так пружины у них отличаются от стоковых как небо и земля.Вованн писал(а):... лузаровская единственная нормальная. Была.
мого быть, мого быть. Скорее всего, Вованн не совсем точно обозначил, когда именно втянуло.Alex** писал(а):Чё-то тут не то...zombie177rus писал(а):А на шланг глянь
Его по идее раздуть должно... Или я чё-то не понимаю?Вованн писал(а):После нагрева сильно втянулся верхний патрубок термостата.
Втянуть в таком случае могло только после понижения температуры ОЖ.
Две пункта имеем, напрямую не связанных: термостат в любом случае того.
- Вованн
- Прописан на semerka.info
- Сообщения: 7081
- Зарегистрирован: Чт мар 03, 2011 21:16:06
- Модель авто: Шевроле Нива
- Тип двигателя: Инжекторный
- Откуда: Россия
- Благодарил (а): 395 раз
- Поблагодарили: 242 раза
- Контактная информация:
Re: Вопросы знатокам.
Втянуло после нагрева, думаю. Селал фотки приборов с высокой температурой, заглушил, и увидел этот патрубок. Через некоторое время глянул снова - двиг остыл, патрубок стал снова таким, каким должен быть..
-
zombie177rus
- Вечная Память!

- Сообщения: 12668
- Зарегистрирован: Чт окт 27, 2011 13:50:40
- Модель авто: ВАЗ2107,много не сток
- Тип двигателя: Инжекторный
- Откуда: Москва
- Благодарил (а): 90 раз
- Поблагодарили: 1275 раз
Re: Вопросы знатокам.
Лучше,когда наоборот.А то выходит нагорячую кто-то ОЖ отсасывает,нахолодную накачивает.Бред....
- Alex**
- Коренной форумчанин :)
- Сообщения: 3157
- Зарегистрирован: Ср авг 17, 2011 16:51:50
- Модель авто: ВАЗ-21074 , 99 г.в.дв.1.6, МКПП-5, БСЗ ,карб.Озон-2105, мурена , тон. круг., эл.замок багажника,евроручки Тюн-Авто
- Тип двигателя: Карбюраторный
- Откуда: 52 rus Г.Урень
- Благодарил (а): 152 раза
- Поблагодарили: 175 раз
Re: Вопросы знатокам.
zombie177rus писал(а):Бред....
Чё-то мою дурную голову начинают нехорошие мысли посещать по этому поводу...
- Буйный
- Генерал автомобильных войск semerka.info

- Сообщения: 42208
- Зарегистрирован: Чт дек 11, 2008 17:11:37
- Модель авто: Приора-универсал. Был весь ряд «классики».
- Тип двигателя: Инжекторный
- Откуда: Краснодарский край, г.Хадыженск
- Благодарил (а): 2720 раз
- Поблагодарили: 5094 раза
Re: Вопросы знатокам.
Агаzombie177rus писал(а):Лучше,когда наоборот.А то выходит нагорячую кто-то ОЖ отсасывает,нахолодную накачивает.Бред..
- Вованн
- Прописан на semerka.info
- Сообщения: 7081
- Зарегистрирован: Чт мар 03, 2011 21:16:06
- Модель авто: Шевроле Нива
- Тип двигателя: Инжекторный
- Откуда: Россия
- Благодарил (а): 395 раз
- Поблагодарили: 242 раза
- Контактная информация:
Re: Вопросы знатокам.
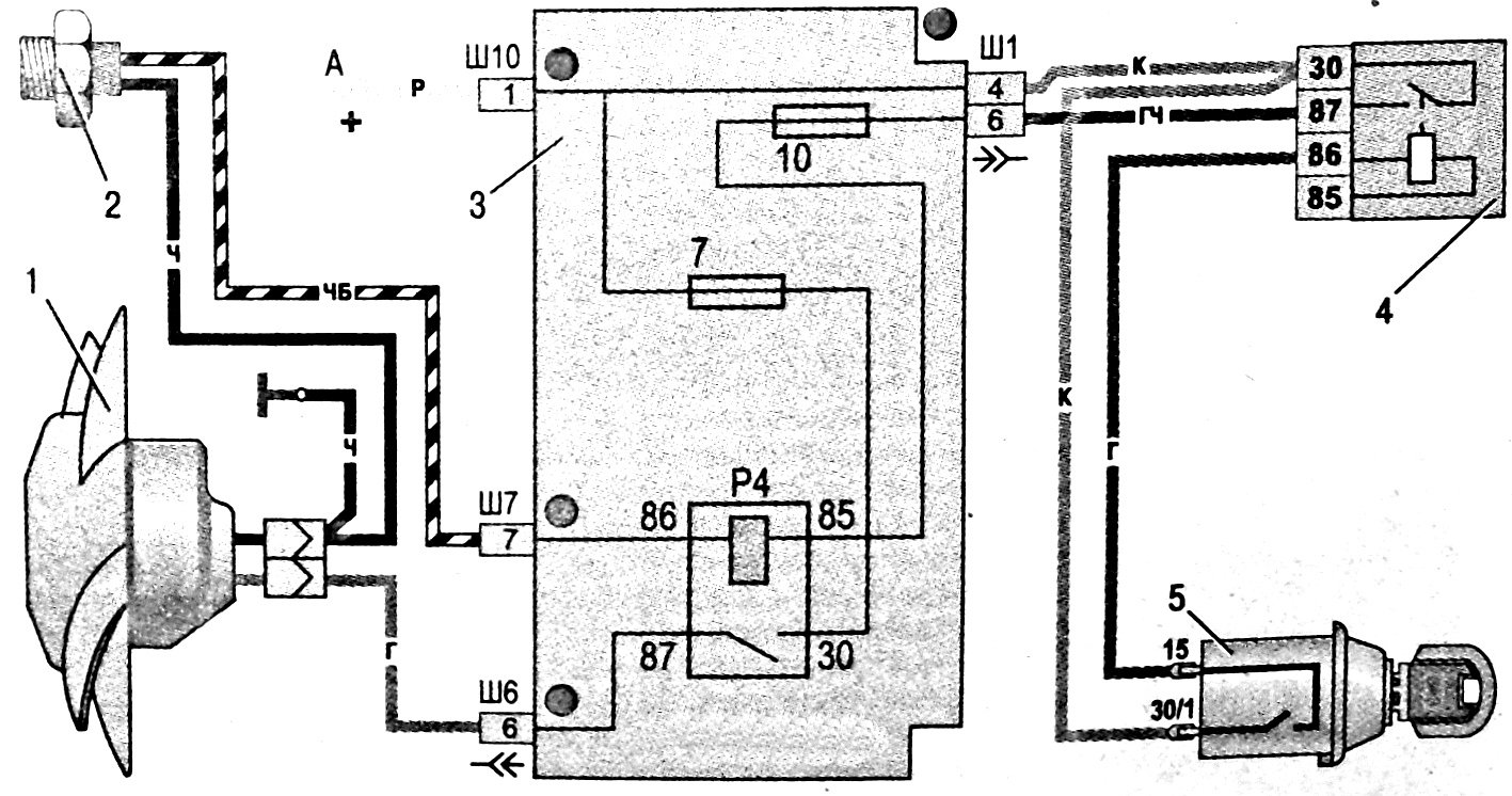
Читал, что датчик включения вентилятора радиатора 3710 работает через перемычку, а для ТМ-108 нужно реле. У меня был 3710 с перемычкой, поставил ТМ-108 и вместо перемычки воткнул реле - не работает, воткнул перемычку - работает.
Чой та?
Чой та?
- Сусанин
- Прописан на semerka.info
- Сообщения: 5506
- Зарегистрирован: Пт фев 26, 2010 17:05:45
- Модель авто: 21093 01г
- Тип двигателя: Инжекторный
- Откуда: Владимир, Россия 33 регион
- Благодарил (а): 35 раз
- Поблагодарили: 240 раз
- Контактная информация:
Re: Вопросы знатокам.
это иканомия
небыло релюх - ставили перемычку, а для реле нужна доп проводка
ведь получается, провод до перемычки - сигнал или сила, т е все висит на датчике, а вот с реле - этот провод будет управлять замыканием управляущей цепи реле на силовую цепь включения вентирятора
вобщем надо добавить провода согласно схеме с реле
небыло релюх - ставили перемычку, а для реле нужна доп проводка
ведь получается, провод до перемычки - сигнал или сила, т е все висит на датчике, а вот с реле - этот провод будет управлять замыканием управляущей цепи реле на силовую цепь включения вентирятора
вобщем надо добавить провода согласно схеме с реле
- Alex**
- Коренной форумчанин :)
- Сообщения: 3157
- Зарегистрирован: Ср авг 17, 2011 16:51:50
- Модель авто: ВАЗ-21074 , 99 г.в.дв.1.6, МКПП-5, БСЗ ,карб.Озон-2105, мурена , тон. круг., эл.замок багажника,евроручки Тюн-Авто
- Тип двигателя: Карбюраторный
- Откуда: 52 rus Г.Урень
- Благодарил (а): 152 раза
- Поблагодарили: 175 раз
Re: Вопросы знатокам.
Вованн
У меня стоит реле. Но если бы не было , и пришлось бы делать - лично я вынес бы его из ЧЯ. Делов на 15 минут. Если мудрить в ЧЯ - можешь весь день прокопаться.
У меня стоит реле. Но если бы не было , и пришлось бы делать - лично я вынес бы его из ЧЯ. Делов на 15 минут. Если мудрить в ЧЯ - можешь весь день прокопаться.
- четвёрковод
- Модератор

- Сообщения: 14746
- Зарегистрирован: Пт янв 01, 2010 1:32:37
- Модель авто: при.лада
- Тип двигателя: Инжекторный
- Откуда: 57
- Благодарил (а): 215 раз
- Поблагодарили: 1439 раз
- гость
- Прописан на semerka.info
- Сообщения: 33880
- Зарегистрирован: Ср июн 23, 2010 14:17:24
- Модель авто: сьомака з Британських Віргінських островів
- Тип двигателя: Карбюраторный
- Откуда: нынешняя столица UA, а родом - из первой
- Благодарил (а): 2189 раз
- Поблагодарили: 2287 раз
Re: Вопросы знатокам.
Что-то верхняя картинка из нижней не получается.четвёрковод писал(а):Сусанин
А откуда картинки?
- четвёрковод
- Модератор

- Сообщения: 14746
- Зарегистрирован: Пт янв 01, 2010 1:32:37
- Модель авто: при.лада
- Тип двигателя: Инжекторный
- Откуда: 57
- Благодарил (а): 215 раз
- Поблагодарили: 1439 раз
Re: Вопросы знатокам.
гость
По этому и спрашиваю, уж слишком по разному.
Хотелось самому увидеть то чего никогда не видел но целиком...
По этому и спрашиваю, уж слишком по разному.
Хотелось самому увидеть то чего никогда не видел но целиком...
- D.I.M.A.R.
- Модератор

- Сообщения: 4551
- Зарегистрирован: Пн янв 18, 2010 11:57:23
- Модель авто: Granta liftback 2014 1,6 16V (21127) "черный трюфель"; была 21053
- Тип двигателя: Инжекторный
- Откуда: Санкт-Петербург
- Благодарил (а): 299 раз
- Поблагодарили: 624 раза
Re: Вопросы знатокам.
верхняя от десятки там подпись vaz-2110-2112-0117-3.jpgгость писал(а):Что-то верхняя картинка из нижней не получается.
- четвёрковод
- Модератор

- Сообщения: 14746
- Зарегистрирован: Пт янв 01, 2010 1:32:37
- Модель авто: при.лада
- Тип двигателя: Инжекторный
- Откуда: 57
- Благодарил (а): 215 раз
- Поблагодарили: 1439 раз
- гость
- Прописан на semerka.info
- Сообщения: 33880
- Зарегистрирован: Ср июн 23, 2010 14:17:24
- Модель авто: сьомака з Британських Віргінських островів
- Тип двигателя: Карбюраторный
- Откуда: нынешняя столица UA, а родом - из первой
- Благодарил (а): 2189 раз
- Поблагодарили: 2287 раз
Re: Вопросы знатокам.
Оффтопик: Оказывается, Сусанин - тоже шутникD.I.M.A.R. писал(а): верхняя от десятки там подпись vaz-2110-2112-0117-3.jpg
-
ни кола
- Отец русского классиководства

- Сообщения: 1983
- Зарегистрирован: Чт дек 10, 2009 14:48:59
- Модель авто: 21043, 2005г., 5кпп
- Тип двигателя: Карбюраторный
- Откуда: -то, лен. область
- Благодарил (а): 48 раз
- Поблагодарили: 53 раза
Re: Вопросы знатокам.
что можно сказать о поршневой двигател?. Голову снимал. клапана держат керосин. Кроме 4-го выпусконого.
Итак. Все свечи выкручены, тапка в пол.
Холодный двигатль, заслонка закрыта
1-9,2
2-8,7
3-9,0
4-7,0
заслонка открыта
1-9.8
2-10.0
3-10.2
4-7.8
заслонка открыта с 5 кубиками масла побокам
1-11.6
2-11.6
3-11,6
4-9.0
Двигатель горячий, заслонка закрыта
1-9.9
2-10,4
3-10,0
4-7,4
Двигатель горячий, заслонка открыта
1-10.8
2-11,0
3-108
4-7.6
Г
Итак. Все свечи выкручены, тапка в пол.
Холодный двигатль, заслонка закрыта
1-9,2
2-8,7
3-9,0
4-7,0
заслонка открыта
1-9.8
2-10.0
3-10.2
4-7.8
заслонка открыта с 5 кубиками масла побокам
1-11.6
2-11.6
3-11,6
4-9.0
Двигатель горячий, заслонка закрыта
1-9.9
2-10,4
3-10,0
4-7,4
Двигатель горячий, заслонка открыта
1-10.8
2-11,0
3-108
4-7.6
Г
- прапор
- Гуру классиководства

- Сообщения: 884
- Зарегистрирован: Пн фев 20, 2012 12:51:08
- Модель авто: 2105 белый двиг.03 расточен до 06 КПП5 1982г.
- Тип двигателя: Карбюраторный
- Откуда: Воронеж
- Благодарил (а): 17 раз
- Поблагодарили: 41 раз
Re: Вопросы знатокам.
Что 4 выпускной нужно ремонтироватьни кола писал(а):что можно сказать о поршневой двигател?. Голову снимал. клапана держат керосин. Кроме 4-го выпусконого.
Итак. Все свечи выкручены, тапка в пол.
Холодный двигатль, заслонка закрыта
1-9,2
2-8,7
3-9,0
4-7,0
заслонка открыта
1-9.8
2-10.0
3-10.2
4-7.8
заслонка открыта с 5 кубиками масла побокам
1-11.6
2-11.6
3-11,6
4-9.0
Двигатель горячий, заслонка закрыта
1-9.9
2-10,4
3-10,0
4-7,4
Двигатель горячий, заслонка открыта
1-10.8
2-11,0
3-108
4-7.6
Г
-
ни кола
- Отец русского классиководства

- Сообщения: 1983
- Зарегистрирован: Чт дек 10, 2009 14:48:59
- Модель авто: 21043, 2005г., 5кпп
- Тип двигателя: Карбюраторный
- Откуда: -то, лен. область
- Благодарил (а): 48 раз
- Поблагодарили: 53 раза
Re: Вопросы знатокам.
прапор
это я знаю, снимал голову (машины) и все видел. А вот, как состояние поршней? Долго еще прослужат? Летом наезжу 20 000км?
это я знаю, снимал голову (машины) и все видел. А вот, как состояние поршней? Долго еще прослужат? Летом наезжу 20 000км?
Кто сейчас на конференции
Сейчас этот форум просматривают: нет зарегистрированных пользователей и 7 гостей